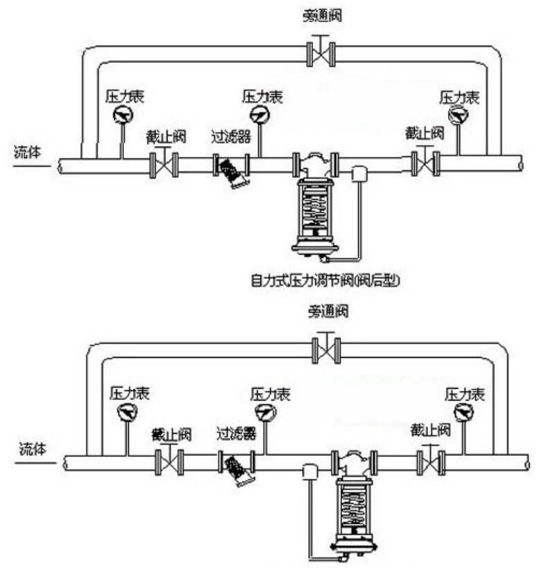
一、自力式压力调节阀 概述
ZZYP自力式压力调节阀一种无需外加能源,利用被调节介质自身压力变化来进行自动调节的阀门,是根据力学原理将被控介质引入执行机构产生力作用推动,控制阀芯元件上下位移达到自动调节,阀前或阀后恒压或减压的节能型产品。自力式压力调节阀的特点是能在无电、无气的场所工作,压力设定值在运行中可随意调整。采用快开流量特性,动作灵敏、密封性能好,广泛应用于石油、化工、电站、轻工、印染等各种工业设备中气体、液体、蒸汽等介质压力的自动控制。
二、自力式压力调节阀 主要零件材料
| 材料代号 | C(WCB) | P(304) | R(316) | |
| 主要 | 阀体 | WCB(ZG230-450) | ZG1Cr18Ni9Ti(304) | ZG1Cr18Ni12Mo2Ti(316) |
| 零件 | 阀芯、阀座 | 1Cr18Ni9Ti(304) | 1Cr18Ni9Ti(304) | 1Cr18Ni12Mo2Ti(316) |
| 阀杆 | 1Cr18Ni9Ti | 1Cr18Ni9Ti | 1Cr18Ni12Mo2Ti | |
| 膜片 | 丁睛橡胶、乙丙橡胶、氯丁胶、耐油橡胶 | |||
| 膜盖 | A3、A4钢涂四氟乙烯 | |||
| 填料 | 聚四氟乙烯、柔性石墨 | |||
| 弹簧 | 60Si2Mn | |||
| 导向套 | HPb59-1 | |||
| 公称通径DN(mm) | 20 | 25 | 32 | 40 | 50 | 65 | 80 | 100 | 125 | 150 | 200 | |
| 额定流量系数Kv | - | - | - | - | - | - | - | - | - | - | - | |
| 额定行程(mm) | 8 | 10 | 14 | 20 | 25 | 40 | 50 | |||||
| 允许压差(MPa) | 2.5 | 2 | 1.6 | 1 | ||||||||
| 公称压力(MPa) | 1.6 4.0 6.4 | |||||||||||
| 流量特性 | 快开 | |||||||||||
| 压力调节范围(KPa) | 15~50、40~80、60~100、80~140、120~180、160~220、200~260、240~300、 | |||||||||||
| 280~350、330~400、380~450、430~500、480~560、540~620、600~700、680~800 780~900、880~1000、600~1500、1000~2500 | ||||||||||||
| 调节精度(%) | ±5 | |||||||||||
| 工作温度℃ | 液体≤120;气体≤80;带冷凝器和散热片≤350(适用于高温工况) | |||||||||||
| 适用介质 | 执水、气体、蒸汽、低粘度介质 | |||||||||||
| 允许泄漏量 | 硬密封(L/h) | 单座≤10-4×阀额定容量(IV级);双座、套筒≤5×10-3阀额定容量(II级 | ||||||||||
| 软密封(ml/min) | 0.15 | 0.3 | 0.45 | 0.6 | 0.9 | 1.7 | 4 | 6.75 | ||||
| 减压比 | 最大 | 10 | ||||||||||
| 最小 | 1.25 | |||||||||||
| 公称通径(DN) | 20 | 25 | 32 | 40 | 50 | 65 | 80 | 100 | 125 | 150 | 200 | |||
| L | PN16、40 | 150 | 160 | 180 | 200 | 230 | 290 | 310 | 350 | 400 | 480 | 600 | ||
| PN64 | 230 | 230 | 260 | 260 | 300 | 340 | 380 | 430 | 500 | 550 | 650 | |||
| B | 383 | 512 | 603 | 862 | 1023 | 1380 | 1800 | |||||||
| H | 压力 | 15~140 | 475 | 520 | 540 | 710 | 780 | 840 | 880 | 915 | ||||
| 调节 | 130~300 | 455 | 500 | 520 | 690 | 760 | 800 | 870 | 880 | |||||
| 范围 | 280~500 | 450 | 490 | 510 | 680 | 750 | 790 | 860 | 870 | |||||
| MPa | 480~1000 | 445 | 480 | 670 | 740 | 780 | 850 | 860 | ||||||
| 600~1500 | 445 | 570 | 600 | 820 | 890 | 950 | 1000 | |||||||
| 1000~2500 | 445 | 570 | 600 | 820 | 890 | 950 | 1000 | |||||||
| A | 压力 | 15~140 | φ280 | φ308 | ||||||||||
| 调节 | 130~300 | φ230 | ||||||||||||
| 范围 | 280~1000 | φ176 | φ194 | φ280 | ||||||||||
| MPa | 600~2500 | φ85 | φ96 | |||||||||||
| 导压管接口螺纹 | M16×15 | |||||||||||||
没有了!
详细地址: 湖南省长沙市芙蓉区湘湖街道晚报大道湘湖一村106号