产品用途
平板闸阀是为满足原油、天然气的长线输送服务而设计的。符合API 6D规范要求,具有双向阻塞及泄放功能,可用于双向流体关闭。我们提供两个主要系列:软密封单平闸板系列和硬密封双平闸板系列,工作温度可达500℃。
产品特点
1. 采用浮动阀座,双向启闭,密封可靠,启闭灵活。
2. 闸板均有导向条给予精密导向,同时密封面均喷焊硬质合金,耐冲蚀。
3. 阀体承载能力高,通道为直通式,全开时,与闸板导流孔相贯通和直管相似,流阻很小。阀杆采用复合填料,多重密封,使得密封可靠,摩擦力小。
4. 关闭阀门时,顺时针转动手轮,闸板下移至底部,由于介质压强的作用,将进口端密封座推向闸板方向,形成较大的密封比压,从而形成第一道密封。同时,将闸板压向出口端密封座上,成为双重密封。
5. 由于采用双重密封,所以可在不影响管道工作的情况下更换易损件。这是本厂产品优先于国内外同类产品的重要特征。
6. 开启闸板时,逆时针旋转手轮,闸板上移,导流孔与通道孔相贯通。随着闸板的上升,贯通孔逐渐加大,至极限位置时,导流孔与通道孔相重合,此时全开。
执行标准
设计与制造:JB/T5298 API6D
法兰尺寸:JB/T79 ANSIB16.5 MSS SP44
压力温度:ANSIB16.34
结构长度:JB/T 5298 ANSIB16.10
对焊连接尺寸:GB/T12224 ANSIB16.25
检验与试验:JB/T9092 API6D
产品型号
Z43W/F-16C
Z43W/F-25
Z43W/F-40
Z43W/F-64
Z43W/F-100
产品性能规范
| 平板闸阀主要性能规范 |
| 公称压力(Mpa) |
实验压力 |
工作温度(℃) |
| 强度(水)(Mpa) |
密封(水)空气 |
低压密封空气(Mpa) |
| 1.6 |
2.4 |
1.76 |
0.6 |
350 |
| 2.5 |
3.75 |
3.75 |
0.6 |
| 4 |
6 |
4.4 |
0.6 |
| 6.4 |
9.6 |
7.04 |
0.6 |
| 10 |
15 |
11 |
0.6 |
平板闸阀主要性能规范
主要零件材质
| 平板闸阀主要零件材质 |
| 零件名称 |
材质 |
| 阀体/阀盖 |
WCB |
| 闸板 |
WCB |
| 阀杆 |
13Cr |
| 填料 |
柔性石墨 |
| 垫片 |
304L+石墨 |
| 压盖 |
WCB |
| 填料压环 |
WCB |
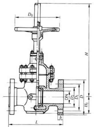
主要外形连接尺寸
| 平板闸阀主要尺寸 |
| ANSI 150Lb |
| NPS |
2 |
2月21日 |
3 |
4 |
6 |
8 |
10 |
12 |
14 |
16 |
18 |
20 |
24 |
| L |
178 |
190 |
203 |
229 |
267 |
292 |
330 |
356 |
381 |
406 |
432 |
457 |
508 |
| H |
120 |
150 |
180 |
220 |
345 |
420 |
495 |
600 |
640 |
720 |
798 |
875 |
1170 |
| D0 |
250 |
300 |
300 |
350 |
350 |
350 |
450 |
500 |
600 |
650 |
700 |
800 |
1000 |
| GB 1.6Mpa |
| DN |
50 |
65 |
80 |
100 |
150 |
200 |
250 |
300 |
350 |
400 |
450 |
500 |
600 |
| L |
178 |
190 |
203 |
229 |
267 |
292 |
330 |
356 |
381 |
406 |
432 |
457 |
508 |
| H |
120 |
150 |
180 |
220 |
345 |
420 |
495 |
600 |
640 |
720 |
798 |
875 |
1170 |
| D0 |
250 |
300 |
300 |
350 |
350 |
350 |
450 |
500 |
600 |
650 |
700 |
800 |
1000 |
| GB 2.5Mpa |
| DN |
50 |
65 |
80 |
100 |
150 |
200 |
250 |
300 |
350 |
400 |
450 |
500 |
600 |
| L |
178 |
190 |
203 |
229 |
267 |
292 |
330 |
356 |
381 |
406 |
432 |
457 |
508 |
| H |
120 |
150 |
180 |
220 |
345 |
420 |
495 |
600 |
640 |
720 |
800 |
875 |
1170 |
| D0 |
250 |
300 |
300 |
350 |
350 |
350 |
450 |
500 |
600 |
650 |
700 |
800 |
1000 |
| ANSI 300Lb GB4.0Mpa |
| DN |
50 |
65 |
80 |
100 |
150 |
200 |
250 |
300 |
350 |
400 |
450 |
500 |
600 |
| L |
216 |
241 |
283 |
305 |
403 |
419 |
457 |
502 |
762 |
838 |
914 |
991 |
1143 |
| H |
120 |
150 |
180 |
220 |
345 |
420 |
495 |
600 |
640 |
720 |
800 |
875 |
1170 |
| D0 |
250 |
300 |
300 |
350 |
350 |
350 |
450 |
500 |
600 |
650 |
700 |
800 |
1000 |
| ANSI 600Lb GB 6.4Mpa |
| DN |
50 |
65 |
80 |
100 |
150 |
200 |
250 |
300 |
350 |
400 |
450 |
500 |
600 |
| L |
250 |
280 |
310 |
350 |
450 |
550 |
650 |
750 |
850 |
950 |
1050 |
1150 |
1350 |
| H |
135 |
165 |
195 |
240 |
380 |
460 |
545 |
660 |
705 |
790 |
880 |
965 |
1285 |
| D0 |
250 |
300 |
300 |
350 |
350 |
400 |
500 |
600 |
650 |
700 |
800 |
1000 |
- |
| ANSI 900Lb GB 10.0Mpa |
| DN |
50 |
65 |
80 |
100 |
150 |
200 |
250 |
300 |
350 |
400 |
450 |
500 |
600 |
| L |
292 |
330 |
356 |
432 |
559 |
660 |
787 |
838 |
889 |
991 |
1092 |
1194 |
1397 |
| H |
135 |
165 |
195 |
240 |
380 |
460 |
545 |
660 |
705 |
790 |
880 |
965 |
1285 |
| H1 |
500 |
560 |
630 |
735 |
955 |
1150 |
1440 |
1545 |
1815 |
1965 |
- |
- |
- |
| D0 |
300 |
350 |
350 |
400 |
500 |
600 |
650 |
700 |
800 |
1000 |
- |
- |
- |
结构图片